Jump to content

Electrical components added to devices appear as electrical components on another devices


Recommended Posts

Hello there,

 

I am having an issue that I don´t understand and it is driving me crazy. Not sure if it is supposed to be that way or it is something I am doing wrong or what. I hope someone can point me in the right direction.

 

Basically, I created a distributor object to replicate boxes around the venue that provide data and circuit access. They are simple, two inputs and two outputs (for data and power both connected internally as they should (following the creation of distributor objects tutorial at VW university). 

 

Similarly (and following these same tutorials), I modified the lighting fixtures to have a consumer conector and a power thru connector (output) to power link to other devices.

 

The issue is that some of my devices seem to add the electrical components of previously modified devices to their input and output list. Also, devices that the daisy chain don´t add power to the circuit.

 

Any idea what I might be doing wrong? The process to modify the devices has been identical and I checked that electrical components are as they should (consumers, outputs on the thru, etc.

 

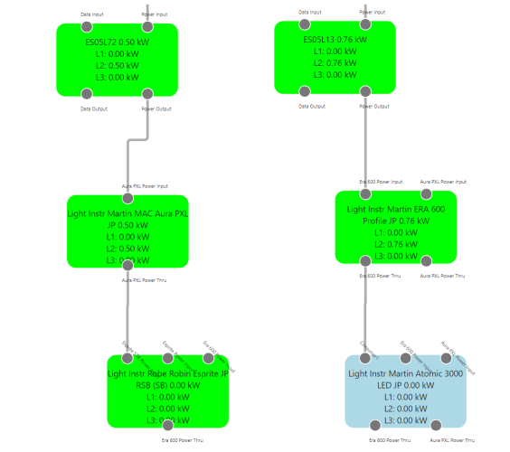
I attach a pic of the Device graph insde the power planning palette which can help to explain the issue.

 

I am using VW2023.

 

Many thanks in advance, I woukld very much appreciate any help on this.

 

Best,

 

Juan

Captura de pantalla 2025-04-14 004255.png

Link to comment
  • Vectorworks, Inc Employee

Hi Juan

I'm sorry but there are no solutions to these issues in 2023, daisy chain power calcualtions wasn't supported in that release and the power planning palette itself is wasn't in a really useable form, with lots of bugs and issues.

We have since changed our approach to power planning and have brought the development inhouse.
In Vectorworks 2025 the power planning palette has been replaced with the create power schematic command which is based on ConnectCAD technology. This has enabled us to fix most of the issues related to to cable and power planning, as well as start the process of adding missing features like daisy chain power calculation, which was added in update 4.

  • Like 1
Link to comment

Ok JC,

 

Thanks for your answer, at least I know that I don’t have to continue in that direction.

 

Then, If I am in VW2025, can I use the same objects I created in 2023 (distro boxes, lighting devices with thru link, etc) or I have to make them again?


Juan

 

 

 

Link to comment
  • Vectorworks, Inc Employee

Yes the content for power planning is basicly the same,
There have been changes to the cable tool and power info dropdown menu behaviour in update 4 that make them easier to use, but the basic content is the same. The only thing to remember convert the libraries (using the batch convert command) for use in 2025.

Link to comment

Join the conversation

You can post now and register later. If you have an account, sign in now to post with your account.
Note: Your post will require moderator approval before it will be visible.

Guest
Reply to this topic...

×   Pasted as rich text.   Restore formatting

  Only 75 emoji are allowed.

×   Your link has been automatically embedded.   Display as a link instead

×   Your previous content has been restored.   Clear editor

×   You cannot paste images directly. Upload or insert images from URL.

×
×
  • Create New...